安科瑞分布式光伏监控系统在嘉兴亨泰新能源有限公司2996.37KWP分布式光伏项目中的应用
1、项目概述
嘉兴亨泰新能源有限公司的2996.37KWP分布式光伏项目(以下称“本项目”)位于浙江省嘉兴市秀洲区王江泾镇新桥社区南虹路工业区,利用嘉兴市鸣竣纺织有限公司屋顶建设光伏电站,采用接入方式为接入用户侧,采用电缆并网至厂区原有配电房10kV母线,并网电压等级为10kV,并网点1个,分布式发电消纳方式采用自发自用、余电上网。
2、用电现状
嘉兴市鸣竣纺织有限公司当前供配电系统为1台630kVA和2台1600kVA变压器以及1台1470kVA电动机,主供电源进线由110kV王江泾变10kV鸣竣142线提供。用户供配电系统简图如下:

一次主接线图(现状)
3、分布式光伏设计
本项目容量2996.37kWp,利用嘉兴市鸣竣纺织有限公司屋顶建设光伏电站,铺设5122块585Wp单晶硅太阳能光伏组件,通过4台196kW、2台250kW和5台300kW的组串式逆变器,逆变输出后汇总后再接入1台3150kVA的升压变,形成就地逆变-升压方式,以1回10kV线路接至厂区原有配电房10kV母线。

光伏接入系统示意图
4、技术方案
本项目配置了Acrel-1000DP分布式光伏监控系统,实现对光伏电站的集中管理,包括设备的状态监测、故障报警、运行参数设置等,并通过远动网关将光伏电站的信息上传到调度中心。
本期工程在嘉兴市鸣竣纺织有限公司厂区内新建1台升压变压器,配套建设并网点光伏开关站,站内配置4台高压柜、1面交直流电源屏、1面综合自动化保护屏及1面远动通信屏。在箱式升压变处配置箱变测控装置,并网点开关处装设方向过流保护装置(故障时联动跳开本侧断路器),光伏电站侧配置故障解列装置(异常时执行光伏并网点跳闸),并网点同步配置电能质量在线监测装置及防孤岛保护装置,形成完整的电气保护及监测体系。
4.1 二次电气设备
1)线路保护装置
线路保护装置主要功能是确保电气设备的安全运行。装置实时监测电流、电压等电气参数,一旦检测到异常,如过载、短路或接地故障,线路保护装置会*切断电源,从而防止设备损坏和火灾风险。
2)防孤岛装置
在电网失电的情况下,分布式电源未能够及时与电网断开连接,会形成孤岛状态,这种状态可能造成分布式电源不可控、电网恢复时的电压和频率不匹配等问题。防孤岛装置通过实时监测电网状态,一旦检测到电网断电,能够在规定的时间内*切断分布式电源与电网的连接,同时,防孤岛装置还具有多种保护功能,如高频、低频、过电压、低电压保护等,能全面**电力系统的稳定运行。
3)故障解列装置
装置能够监测电网的实时状态,一旦检测到异常或故障信号,如短路、过载等,它会立即启动,将故障储能单元或设备与电网断开,既能防止故障设备对电网造成进一步损害,也确保其他正常运行的储能单元继续供电,**用户的电力需求。
4.2 电能质量在线监测装置
电能质量在线监测装置能够实时监测储能站接入电网后的电能质量,包括电压偏差、频率偏差、谐波含量、三相不平衡度等关键指标。通过高精度的测量与分析,它能够及时发现电能质量问题,如电压波动、谐波污染等,为运维人员提供及时的告警信息,此外,电能质量在线监测装置的数据记录功能还可为后续的故障排查和电能质量治理提供有力支持。
4.3 远动信息传输
本项目信息传输采用光纤通信方式。根据光伏电站接入原则,嘉兴市鸣竣纺织有限公司的相关业务通过光电一体化设备传送至110kV王江泾变,经王江泾变SDH传输设备接入嘉兴供电公司光纤环网A平面,建设嘉兴市鸣竣纺织有限公司至嘉兴调度的通信通道。
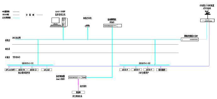
5、系统结构
本项使用基于国产操作系统的分布式光伏监控系统Acrel-1000DP,系统结构采用分层分布式,分成站控层、通信层和设备层。
站控层负责对整个系统进行集中管理和控制。操作员可以实时监控系统状态,进行数据分析与处理,从而实现对生产过程的智能调度与优化。
通信层负责信息传递与数据交互,确保各个设备和系统组件之间能够无缝连接和协同工作,此外,通信层还可以支持多种网络拓扑结构,适应不同规模和需求的应用场景,保证系统的灵活性和可扩展性。
设备层涵盖了各种传感器、执行器和控制器等硬件设备。这些设备负责采集现场数据并执行控制指令,是实现自动化操作的核心。

系统拓扑图
6、现场图片

预制舱(高压室、低压室、二次设备室)
7、系统功能
7.1 实时监测
系统可以直观的展示新建光伏电站的一次系统图,实时显示采集到的各类数据,包括电站内开关柜和故障解列、防孤岛装置等二次设备的电压、电流、功率等关键参数,以及开关柜内断路器、手车的分合状态等。

7.2 逆变器监测
逆变器数据监测功能是光伏发电监控系统中的一个关键组成部分,它负责收集、分析和处理逆变器的运行数据,包括电压、电流、功率和温度等参数,以确保光伏发电系统的稳定运行和较优性能,通过数据监测,用户可以及时发现系统异常,进行故障诊断与维护,提高系统的整体效率与可靠性。

7.3 电能质量在线监测
系统可以对整个供电系统的电能质量包括稳态状态和暂态状态进行持续监测,使管理人员实时掌握供电系统电能质量情况,以便及时发现和消除供电不稳定因素。在供电系统主界面上应能实时显示各电能质量监测点的监测装置通信状态、各监测点的A/B/C相电压总畸变率、三相电压不平衡度百分比和正序/负序/零序电压值、三相电流不平衡度百分比和正序/负序/零序电流值。

7.4 调度上传
系统采用专网方式配置独立远动装置,将采集到的光伏电站信息安全上传至嘉兴调度。在系统侧配置1套光电一体化设备,相关业务通过以太网方式传送至王江经变,再经110kV王江泾变转接至SDH传输设备,经过嘉兴供电公司光纤环网A平面传送至嘉兴调度,组织光伏站至配调和嘉兴区域分布式电源调控系统的通信通道。
8、结语
分布式屋顶光伏作为清洁能源领域的关键应用形式,近年来在**范围内实现了规模化应用,通过在建筑**部空间铺设光伏组件实现光电转换,构建了自发自用、余电上网等多种上网模式。Acrel-1000DP分布式光伏监控系统的应用显著提升了发电站的管理效能,用户可通过通过实时采集、分析和处理光伏发电站的数据,对整个发电过程进行精准监控和管理,确保发电系统的安全、稳定、高效运行,同时,该系统还具备强大的数据分析能力,可以为运营维护提供科学依据,优化光伏发电的整体性能,这不仅提升了光伏发电的经济效益,也为可再生能源的广泛应用奠定了坚实的基础。
acrelxmm.cn.b2b168.com/m/
3008232806